冲刺集结号丨福州水务集团所属海环公司青口汽车工业开发区污水处理厂提标改造项目正式投入商业运营
2025-09-25
4
近日,经闽侯青口汽车工业园区管理委员会批准,由福州水务集团有限公司所属福建海峡环保集团股份有限公司下属青口公司负责实施的青口汽车工业开发区污水处理厂提标改造工程(以下简称“汽车城项目”)正式进入商业运营阶段。此前,该项目已完成验收与水质检测,达到《城镇污水处理厂污染物排放标准》(GB18918-2002)一级A标准。
汽车城项目全景
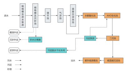
青口汽车工业开发区作为闽侯县汽车产业核心承载区,工业废水与生活污水排放量较大,污水处理能力直接关系区域生态安全与产业可持续发展。汽车城项目占地面积约20.14亩,区域服务面积达2739亩,总服务人口约6.8万人。在确保原有污水处理规模1万吨/日不变的前提下,该项目通过全流程工艺优化与设备升级,采用“预处理+生化处理+深度处理”三级工艺体系,各单元分工明确、协同发力,确保污水从进水到排放的全流程净化,实现出水水质的跨越式提升,最终排放水质全面达到《城镇污水处理厂污染物排放标准》(GB18918-2002)中的一级A标准。较改造前,COD、氨氮、总磷等污染物排放浓度得到大幅降低,能够为园区水环境质量改善提供核心技术支撑。
提标改造完成后工艺流程图
该项目作为闽侯县青口汽车工业园区提升生态环境承载力、完善产业配套的关键环保工程,对保障区域环境具有关键意义。未来,福州水务集团将督促所属海环公司严格落实运营责任,确保处理系统稳定运行、水质持续达标,为企业努力做强做优做大主营业务、创造新的利润增长点贡献力量。
供稿:海环公司
撰稿:刘书扬
拍摄:刘书扬
责编:张伟
审核:徐婷

